一、概述
BWGD-12-2高能点火器为一拖二设计模式,远程电源一键式驱动两路点火杆同时点火。主要用于燃气燃油工业燃烧器、燃气火炬的点火,具有点火可靠、寿命长等优点,发火端耐高温、抗结焦,具有自净能力。因此被广泛应用于电力、石油、化工、冶金、陶瓷、环保、能源、消防等行业。
二、技术参数
▶ 高能点火器技术参数:
1、电源电压:AC 220V±10% 50/60HZ
2、适用燃料:燃气(天然气、瓦斯、沼气等)、燃油(煤油、柴油等)
3、点火端瞬时耐温:1300℃
4、点火频率:6-12次/秒
5、火花能量:12J
6、材质:304不锈钢
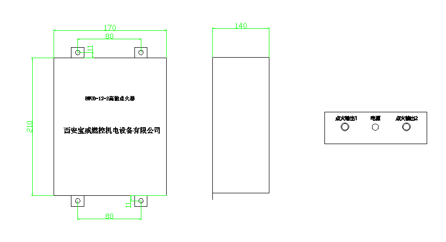
7、点火器外形尺寸:
8 、点火杆:前端材料2520耐高温合金,semicond高温材料;直径三种规格:Φ12 /16 /18, 长度非标定制,安装螺纹常规M18*1.5(也可以根据工况定制)
9、点火电缆:高能点火器专用点火电缆,长度非标定制,耐温-60~200℃,耐压:20KV。
四、安装及接线:
1、(1)使用场合为燃烧器,在燃烧器上开孔并加工成与点火杆上对应的安装螺纹,将点火杆拧入即可,点火杆发火端安装在喷气嘴前30~50mm处。
(2)使用场合为放散火炬,则需要将点火杆用专用点火杆卡子固定,点火杆发火端距离放散口上100-200mm处。本点火杆为一新型结构点火杆,不需调整放电距离。
2、该系列点火装置由点火器箱体,专用点火电缆和点火杆三部分组成。安装时将点火装置箱体和点火杆用专用点火电缆连接好即可(切记用扳手用力旋紧,防止高压座瓷件碎裂),电源220V.AC。
五、注意事项
1、在点火前一定确保炉膛吹扫完成无残留可燃气体。防止开始点火时引起爆燃等安全事故。
2、点火时,应先开点火装置,然后喷油(气)点火。
3、点火器用在燃油点火时,燃油应雾化良好,雾化质量太差时影响点火成功率。在点火完成后,必须使用推进器或人工手动将点火杆退出火焰燃烧区,以保证点火杆的使用寿命。
4、点火时当点燃燃料后,即关断点火器。为避免长时间连续点火导致内部元件烧坏,点火器内部已加保护模块,一次连续点火10秒,会自动停止点火输出,重新打开点火开关则恢复点火。
5、安装和使用点火杆时不能摔碰,防止点火杆绝缘瓷件碎裂,造成高压漏电、不打火等后果,严重影响设备安全、正常运行。
注:任何情况下,不建议客户自行打开点火器箱体。如有异常情况,请联系我司售后技术人员。




扫一扫更精彩
当前位置:
高能点火器
推荐产品






推荐新闻
在线留言
详情内容 